解决方案
持续深耕 再立标杆 | 新风光高压防爆变频器赋能永磁直驱,引领矿山传动升级

技术方案亮点
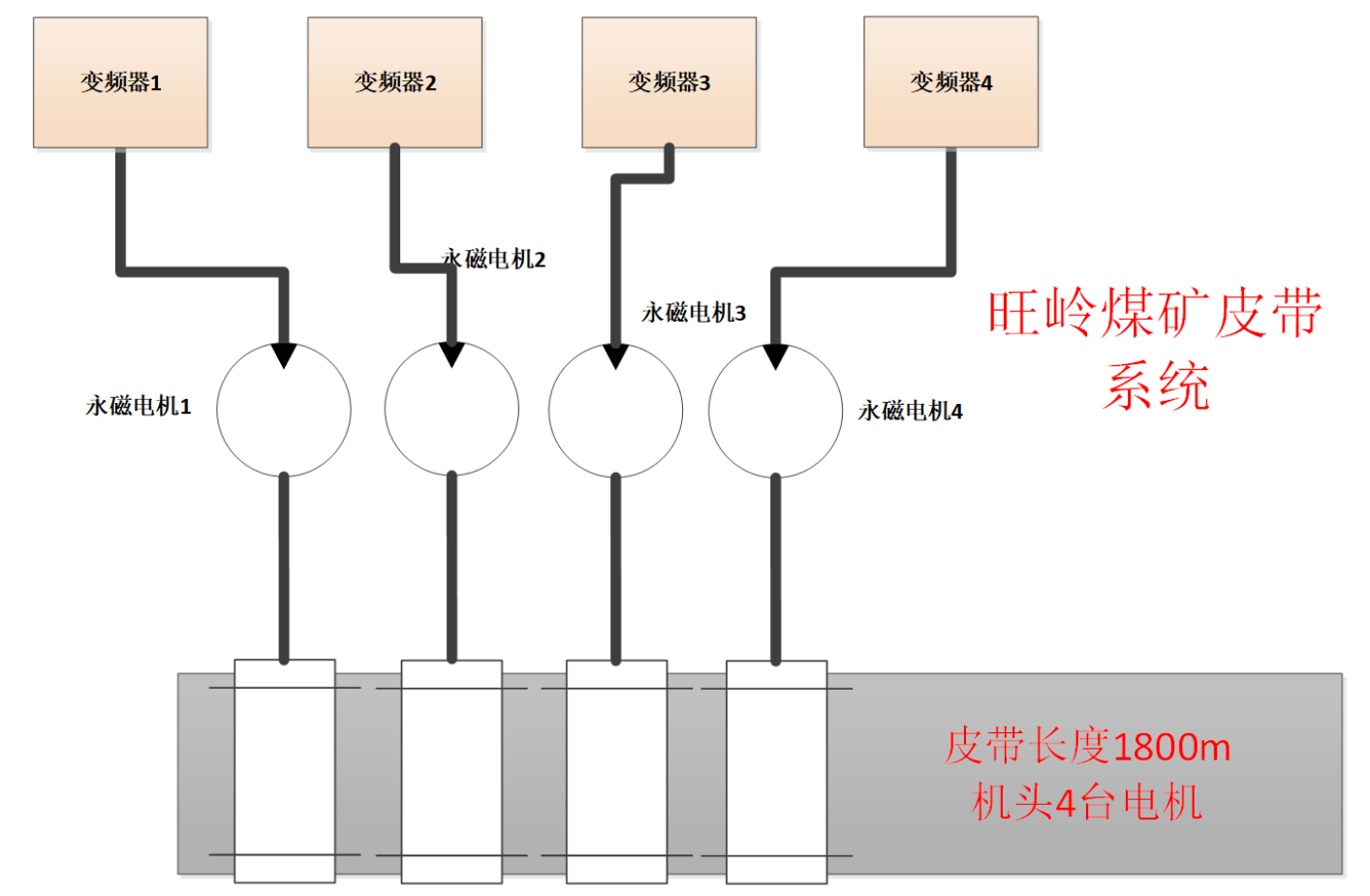
根据现场4台永磁电机协同运行的特性,新风光技术团队经过严谨计算与仿真,选用了适配性更强的高压防爆变频器方案,实现了驱动系统功率的优化配置,既保障了带载启停与运行过程的转矩需求,又避免了容量冗余,提升了系统整体能效。
针对永磁电机在低频(19Hz额定频率)下的稳定运行要求,新风光变频器内置永磁同步电机专用控制模型,具备高精度转矩控制与弱磁控制能力,确保在重载上运段启动平稳、速度精准、无滑差运行,有效防止皮带打滑与应力冲击。
03.高压防爆设计,安全可靠
产品严格按照煤矿防爆标准设计,适应井下环境。采用高强度隔爆壳体与安全隔离设计,确保在易燃易爆气体环境中安全运行,保障矿井安全生产。

采用多电平拓扑与优化调制策略,输入输出谐波含量低,电网侧功率因数可达0.96以上,整体系统效率提升显著,有效降低吨煤运输电耗。
启停平滑,保护皮带
多机协同,负载均衡
智能监控,运维便捷
环境适应性强

实现精准功率平衡。实现4台变频器与电机5000米距离同时驱动状态下的转矩平衡。各个电机之间不平衡率小于2%。
自动调整皮带机运行速度。配合煤流量传感器,根据负载轻重自动调节胶带运行速度,实现“煤多快跑、煤少慢跑”,系统运输效率大幅提升。
节能降耗,使用高效率的低速直连永磁同步电机,去掉减速机,系统效率和维护效率大大提升。
变频器软启动降低了系统启动冲击,根据煤量调速降低了皮带机系统的高速运行时间,大大减小了电机、滚筒、托辊和皮带等机械系统磨损,延长设备使用寿命。

此次项目的成功应用,再次验证了新风光高压防爆变频器在复杂工矿场景下的技术先进性与可靠性。新风光将继续深耕矿山供电与传动领域,以创新技术与优质产品,助力更多企业实现安全生产、绿色运行与降本增效,为中国煤矿智能化建设贡献力量。